Benutzer-Werkzeuge

Webseiten-Werkzeuge


club:elektrik_elekronik:elektrik_schalter_instrumente:rover_anlasserrelais_ueberbruecken

Rover Anlasserrelais überbrücken

Bei allen Caterham Modellen mit Rover K-Serie Motor kann es vorkommen, dass beim Drehen des Zündschlüssels auf Start-Position nur ein leises 'Klick' ertönt, der Anlasser jedoch nicht dreht.

Das Phänomen tritt so häufig auf, dass es auf der Insel einen eigenen Namen bekommen hat und als 'Klick of Death' bezeichnet wird.

Natürlich kann der Effekt unterschiedliche Ursachen haben … schwache Batterie, defekter Anlasser/Magnetschalter … In den meisten Fällen wird das Problem aber durch die MFRU (Multi Functional Relais Unit) verursacht.

Die MFRU ist eine kleine schwarze Kiste die in allen Rover-Caterhams verbaut ist und in der Nähe des Motorsteuergerätes sitzt. Das Teil beinhaltet vier Relais für unterschiedliche Funktionen die in unterschiedlichen Modellen verwendet werden, oder aber auch nicht ( Benzinpumpe, Anlasser, Heizung Lambdasonde, Ventil des Aktivkohlekanister …).

Das in der MFRU enthaltene Anlasserrelais versagt regelmäßig und führt zu besagtem 'Klick'.

Hier eine Möglichkeit wie sich das Problem beseitigen lässt:

Benötigt werden:

  • 1 Standard KFZ Relais (alternativ ein Relais mit integrierter Sicherung)
  • ggf. Sicherungshalter für Flachsicherung (wenn Relais ohne integrierte Sicherung)
  • ca. 1 Meter Isoliertes Kabel 1,5 mm²
  • ca. 1 Meter isoliertes Kabel 2,5 mm²
  • einige Flachhülsen isoliert 6,3 mm für die o.g. Kabelquerschnitte
  • einige Ringösen für Kabelquerschnitt 2,5 mm²
  • Kleinteile (Schrauben, Muttern, Unterlegscheiben …)
  • Werkzeug, Geduld, gelenkige Finger

Ich habe im Rahmen des Umbaus gerade noch einen Start-Engine-Knopf eingebaut. Hier habe ich das original Caterham Teil (Teilenummer SPB107) verwendet. Es kann aber jeder beliebige Taster (Schließer) verwendet werden, da lediglich der Strom für die Relaisspule geschaltet wird (wenige mA).

Ich habe ein Relais mit integrierter 20 A Sicherung verwendet, da ich gerade kein anderes zur Hand hatte.

In meinem Fall wäre die Sicherung im Relais eigentlich nicht notwendig gewesen, da die Schaltung über meine Stromverteilung abgesichert ist.

Auf jeden Fall muss darauf geachtet werden, die ungesicherte Zuleitung zum Relais möglichst kurz zu halten!

  • Bei Verwendung eines Relais mit integrierter Sicherung, muss das Relais möglichst nahe bei der Batterie montiert werden!
  • Bei Verwendung eines Relais ohne integrierte Sicherung muss der separate Sicherungshalter möglichst nahe an der Batterie plaziert werden!

Das Relais habe ich auf der Abdeckung der Pedalbox angebracht:

Verkabelung:

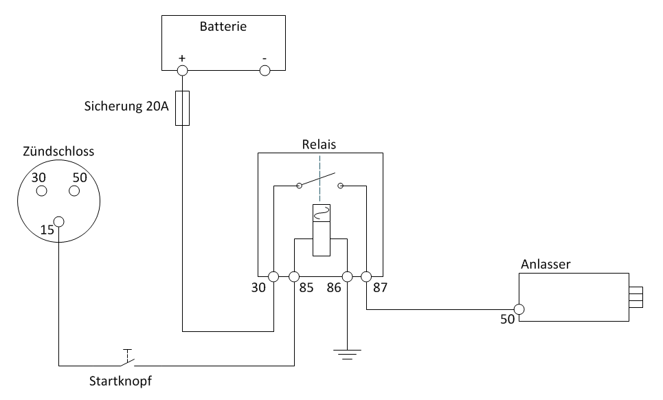
  • Von der Batterie geht 'dauer Plus' über die Sicherung an die Klemme 30 des Relais Querschnitt 2,5 mm²
    • Wie schon oben geschrieben, die Leitung zwischen Batterie und Sicherung sollte möglichst kurz sein!
  • Klemme 85 des Relais geht ans Zünschloss (1,5mm²)
    • Wenn ein 'Start-Engine-Knopf' verbaut wird, dann geht die Leitung über den Startknopf an Klemme 15 des Zündschlosses
    • Ohne Startknopf geht die Leitung an Klemme 50 des Zündschlosses (Startkontakt)
  • Klemme 86 des Relais geht an Masse (1,5mm²). Ich bin hier mit einem kurzen Kabel mit Ringöse direkt an eine der Abdeckungsschrauben.
  • Klemme 87 des Relais geht an die Klemme 50 des Anlassers (2,5mm²). Ich habe hierzu in die Originalleitung (MFRU→Anlasser) einen Steckverbinder eingebaut.

Ohne Starknopf:

Mit Startknopf:

Rückseite des Zündschlosses (mit Startknopf)

Der Vollständigkeit halber:

Klemmen am Zündschloss:

  • 15 - geschaltetes Plus
  • 30 - Plusleitung (kommt direkt von der Batterie)
  • 50 - Startkontakt

Klemmen Anlasser:

  • 30 - Plusleitung direkt von der Batterie (das dicke Kabel)
  • 50 - Startkontakt/Magnetschalter (das dünne Kabel)

Dirk Zimmerschied 04/2017

club/elektrik_elekronik/elektrik_schalter_instrumente/rover_anlasserrelais_ueberbruecken.txt · Zuletzt geändert: 2020/11/19 12:07 von Thomas_Goettgens